一覧

ガソリン・エンジン、インジェクション・システム装備、142 KW (193 PS)、
104.942 => M 104

Schema

B14125000010.940803

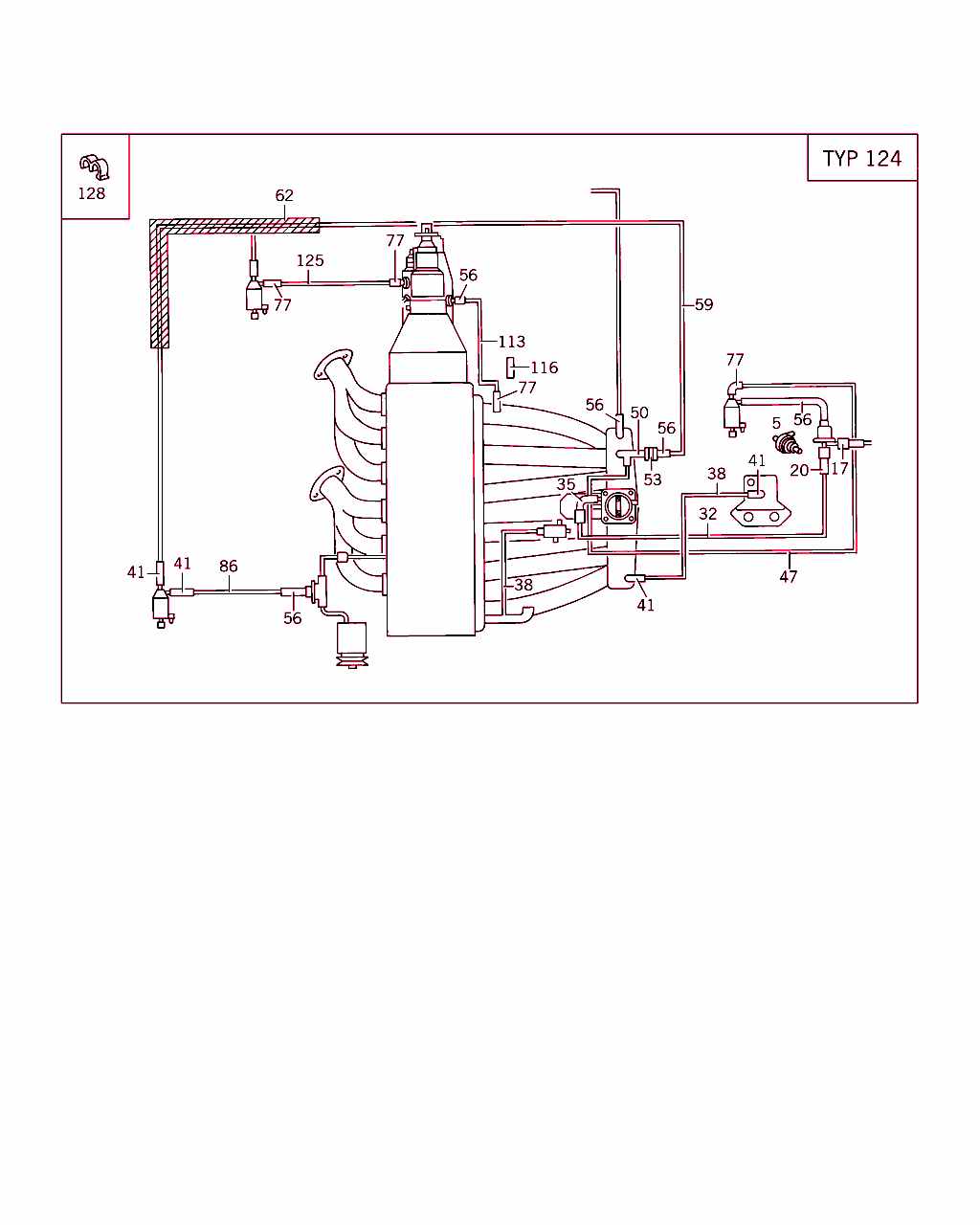
[image]

B14125000013.950728

[image]
x 番号 部品番号 名称/補足インフォメーション バージョン
140 A 001 140 80 60
バルブ

これに変更 A 000 470 21 93
-
140 A 000 470 21 93
バルブ
パージ・バルブ
001
143 A 120 078 01 81
ホース

これに変更 A 140 476 15 26
-
143 A 140 476 15 26
成形ホース

これに変更 A 120 078 01 81
-
143 A 120 078 01 81
ホース 001
146 A 120 141 12 40
ホルダー 001
152 A 008 997 90 82
ホース

これに変更 A 000 987 27 27
-
152 A 000 987 27 27
プラスチック・パイプ
スロットル・バルブ・アクチュエータから パージ・バルブへ
760 MM

フットノート解説
[404]
メートル単位で注文のこと
001
158 A 117 078 04 81
ホース
エレクトリック・スロットル
001
161 N 916002 010100
クランプ
エレクトリック・スロットル
001
164 A 117 997 09 82
ホース
アダプタ
40 MM

フットノート解説
[404]
メートル単位で注文のこと
NB
164 A 117 997 09 82
ホース
セレクト・プログラム・バキューム・ライン / コントロール・ケーブル
125 MM

フットノート解説
[404]
メートル単位で注文のこと
001 A
167 A 001 997 81 52
ライン
インテーク・マニホールドからフューエル・プレッシャ・レギュレータへ
270 MM

フットノート解説
[404]
メートル単位で注文のこと
001
167 A 001 997 81 52
ライン
インテーク・マニホールドからオートマチック・トランスミッションへ
970 MM

フットノート解説
[404]
メートル単位で注文のこと
001 A
167 A 001 997 81 52
ライン
インテーク・マニホールドからオートマチック・トランスミッションへ
1120 MM

フットノート解説
[404]
メートル単位で注文のこと

CodeBInformation - コード・インフォメーション: 625
コード日付指定名称
[625]19951002オーストラリア仕様
001 RA
170 A 601 078 02 45
分岐ノズル
インテーク・マニホールドからスイッチオーバ・バルブへ

フットノート解説
[002]
エミッション・コントロール装備車専用
[020]
エンジンNo.以前: 
941 10/50、20/60 002526 例外:             
001698, 001856, 001983, 002064, 002147, 002161, 002171, 002172, 002264, 002335, 002351, 002363, 002415, 002450,
002461, 002462, 002467- 002471, 002478- 002482, 002485- 002502, 002504- 002525.
941 12/52、22/62 015710 例外:             
007766, 007767, 007803, 007901, 008594, 008595, 008695, 008717, 008834, 008840, 008853, 008857, 009281, 009282,
009302, 009303, 009359, 009360, 009377, 009472, 009473, 009543, 009544, 009579, 009580, 009612, 009657, 009772,
009958, 011214, 011973- 011982, 012141, 012222, 012241, 012453, 012604, 012605, 012608, 012730, 012758, 012882,
012891, 012912, 012913- 012915, 013007, 013008, 013023, 013032- 013035, 013060, 013061, 013199, 013224, 013360-
013370, 013382, 013397, 013399, 013486, 013487, 013499, 013516, 013517, 013626, 013629- 013635, 013746, 013749-
013752, 013754- 013759, 013811- 013822, 013836, 013844, 013878- 013885, 013996, 013997, 014031- 014035, 014170-
014172, 014183- 014185, 014315- 014317,
014399, 014407, 014549, 014598, 014599, 014606- 014609, 014724- 014729, 014734- 014757, 014821- 014836, 014841-
014912, 014955- 015058, 015085- 015207, 015221- 015355, 015361- 015697, 015699- 015708.
942 10/50、20/60 004515 例外:             
004290- 004292, 004308, 004315, 004339, 004352- 004355, 004362- 004364, 004445, 004446, 004460, 004461, 004464-
004466, 004471, 004499, 004503- 004506, 004510- 004514.
942 12/52、22/62 037895 例外:             
033213, 033704, 033950, 033951, 035417, 035422, 035433, 035465, 035466, 035490, 035524, 035601, 035602, 035810,
035818, 035819, 035875, 035876, 035899, 035900, 036236, 036237, 036303, 036318, 036340- 036343, 036370, 036378,
036395- 036397, 036419- 036426, 036451, 036461, 036462, 036489- 036494, 036515, 036528- 036530, 036551, 036553,
036569, 036586, 036607, 036634, 036635, 036699- 036701, 036750- 036757, 036758- 036788, 036858- 036860, 036905,
036906, 036982, 036989, 036990, 037017, 037053, 037054, 037069- 037075, 037112- 037115, 037127, 037132- 037155,
037186, 037187, 037197- 037229, 037244, 037259- 037287, 037515- 037517, 037529- 037558, 037566- 037570, 037580-
037732, 037734- 037894.
943 10/50、20/60 000532 例外:             
000312, 000459- 000462, 000470, 000475- 000483, 000504, 000517, 000521, 000522, 000526- 000530.
943 12/52、22/62 002299 例外:             
002010, 002048- 002060, 002140, 002148, 002203- 002205, 002212, 002213, 002227, 002228, 002236, 002237, 002245,
002247, 002248, 002260, 002261, 002275, 002276, 002288- 002294.
944 10/50,20/60 000482
944 12/52、22/62 003875 例外:             
002862, 002863, 002926, 003075- 003077, 003193, 003360, 003590, 003771, 003804, 003808, 003809, 003815, 003817-
003821, 003825- 003830, 003833.
991 12/52、22/62 005997 例外:             
004420, 004424, 004753, 004754, 004784, 004792, 004793, 004820, 005410, 005427, 005431, 005432, 005434- 005438,
005464, 005465, 005625, 005643- 005720, 005752, 005822, 005829, 005831- 005996.
992 10/50、20/60 003355 例外:             
003230, 003234- 003236, 003240, 003281, 003303- 003305, 003310- 003314, 003318, 003321, 003322, 003332, 003333,
003336- 003338, 003341- 003347, 003349- 003354.
992 12/52、22/62 052533 例外:             
043579, 043943, 045140, 046418, 046437, 046438, 046582, 046593, 046594, 046608, 046609, 046731, 047535, 047690,
047702, 047709- 047711, 047845- 047849, 047862, 047895- 047897, 048935, 049158, 049328, 049477, 049478, 049494-
049496, 049507- 049513, 049664, 049665, 049678, 049812- 049815, 049826, 049856, 049857, 049875, 049982- 049985,
050030, 050031, 050221- 050226, 050239, 050240, 050450, 050451, 050565, 050566, 050711- 050718, 050766- 050768,
050770, 050776- 050784, 050938, 050939, 050942, 050943, 050953- 050979, 051131- 051136, 051138, 051146- 051191,
051315- 051321, 051326- 051397, 051439, 051445- 051535, 051658- 051662, 051664- 051798, 051824- 051827, 051829-
052009, 052017- 052023, 052025- 052348,
052350- 052354, 052357- 052532.
994 12/52、22/62 018524 例外:             
011617, 011835, 011971, 011972, 012758, 012780- 012785, 013145, 013255, 013786, 013787, 013891, 015222, 016047,
016150, 016800, 016893- 016895, 017138- 017140, 017354, 017419, 017420, 017458, 017477, 017492- 017494, 017564,
017577- 017579, 017610, 017634- 017636, 017648, 017649, 017666, 017683- 017707, 017730, 017731, 017780- 017803,
017805- 017808, 017814- 017839, 017882- 017895, 017930- 017932, 018055- 018058, 018128- 018130, 018280- 018286,
018291- 018312, 018432- 018437, 018451- 018501.
001
173 A 001 140 17 60
バルブ
チェック・バルブ

♦ 以下から選択できます A 001 140 66 60

フットノート解説
[002]
エミッション・コントロール装備車専用
[020]
エンジンNo.以前: 
941 10/50、20/60 002526 例外:             
001698, 001856, 001983, 002064, 002147, 002161, 002171, 002172, 002264, 002335, 002351, 002363, 002415, 002450,
002461, 002462, 002467- 002471, 002478- 002482, 002485- 002502, 002504- 002525.
941 12/52、22/62 015710 例外:             
007766, 007767, 007803, 007901, 008594, 008595, 008695, 008717, 008834, 008840, 008853, 008857, 009281, 009282,
009302, 009303, 009359, 009360, 009377, 009472, 009473, 009543, 009544, 009579, 009580, 009612, 009657, 009772,
009958, 011214, 011973- 011982, 012141, 012222, 012241, 012453, 012604, 012605, 012608, 012730, 012758, 012882,
012891, 012912, 012913- 012915, 013007, 013008, 013023, 013032- 013035, 013060, 013061, 013199, 013224, 013360-
013370, 013382, 013397, 013399, 013486, 013487, 013499, 013516, 013517, 013626, 013629- 013635, 013746, 013749-
013752, 013754- 013759, 013811- 013822, 013836, 013844, 013878- 013885, 013996, 013997, 014031- 014035, 014170-
014172, 014183- 014185, 014315- 014317,
014399, 014407, 014549, 014598, 014599, 014606- 014609, 014724- 014729, 014734- 014757, 014821- 014836, 014841-
014912, 014955- 015058, 015085- 015207, 015221- 015355, 015361- 015697, 015699- 015708.
942 10/50、20/60 004515 例外:             
004290- 004292, 004308, 004315, 004339, 004352- 004355, 004362- 004364, 004445, 004446, 004460, 004461, 004464-
004466, 004471, 004499, 004503- 004506, 004510- 004514.
942 12/52、22/62 037895 例外:             
033213, 033704, 033950, 033951, 035417, 035422, 035433, 035465, 035466, 035490, 035524, 035601, 035602, 035810,
035818, 035819, 035875, 035876, 035899, 035900, 036236, 036237, 036303, 036318, 036340- 036343, 036370, 036378,
036395- 036397, 036419- 036426, 036451, 036461, 036462, 036489- 036494, 036515, 036528- 036530, 036551, 036553,
036569, 036586, 036607, 036634, 036635, 036699- 036701, 036750- 036757, 036758- 036788, 036858- 036860, 036905,
036906, 036982, 036989, 036990, 037017, 037053, 037054, 037069- 037075, 037112- 037115, 037127, 037132- 037155,
037186, 037187, 037197- 037229, 037244, 037259- 037287, 037515- 037517, 037529- 037558, 037566- 037570, 037580-
037732, 037734- 037894.
943 10/50、20/60 000532 例外:             
000312, 000459- 000462, 000470, 000475- 000483, 000504, 000517, 000521, 000522, 000526- 000530.
943 12/52、22/62 002299 例外:             
002010, 002048- 002060, 002140, 002148, 002203- 002205, 002212, 002213, 002227, 002228, 002236, 002237, 002245,
002247, 002248, 002260, 002261, 002275, 002276, 002288- 002294.
944 10/50,20/60 000482
944 12/52、22/62 003875 例外:             
002862, 002863, 002926, 003075- 003077, 003193, 003360, 003590, 003771, 003804, 003808, 003809, 003815, 003817-
003821, 003825- 003830, 003833.
991 12/52、22/62 005997 例外:             
004420, 004424, 004753, 004754, 004784, 004792, 004793, 004820, 005410, 005427, 005431, 005432, 005434- 005438,
005464, 005465, 005625, 005643- 005720, 005752, 005822, 005829, 005831- 005996.
992 10/50、20/60 003355 例外:             
003230, 003234- 003236, 003240, 003281, 003303- 003305, 003310- 003314, 003318, 003321, 003322, 003332, 003333,
003336- 003338, 003341- 003347, 003349- 003354.
992 12/52、22/62 052533 例外:             
043579, 043943, 045140, 046418, 046437, 046438, 046582, 046593, 046594, 046608, 046609, 046731, 047535, 047690,
047702, 047709- 047711, 047845- 047849, 047862, 047895- 047897, 048935, 049158, 049328, 049477, 049478, 049494-
049496, 049507- 049513, 049664, 049665, 049678, 049812- 049815, 049826, 049856, 049857, 049875, 049982- 049985,
050030, 050031, 050221- 050226, 050239, 050240, 050450, 050451, 050565, 050566, 050711- 050718, 050766- 050768,
050770, 050776- 050784, 050938, 050939, 050942, 050943, 050953- 050979, 051131- 051136, 051138, 051146- 051191,
051315- 051321, 051326- 051397, 051439, 051445- 051535, 051658- 051662, 051664- 051798, 051824- 051827, 051829-
052009, 052017- 052023, 052025- 052348,
052350- 052354, 052357- 052532.
994 12/52、22/62 018524 例外:             
011617, 011835, 011971, 011972, 012758, 012780- 012785, 013145, 013255, 013786, 013787, 013891, 015222, 016047,
016150, 016800, 016893- 016895, 017138- 017140, 017354, 017419, 017420, 017458, 017477, 017492- 017494, 017564,
017577- 017579, 017610, 017634- 017636, 017648, 017649, 017666, 017683- 017707, 017730, 017731, 017780- 017803,
017805- 017808, 017814- 017839, 017882- 017895, 017930- 017932, 018055- 018058, 018128- 018130, 018280- 018286,
018291- 018312, 018432- 018437, 018451- 018501.
001
173 A 001 140 66 60
バルブ
チェック・バルブ

♦ 以下から選択できます A 001 140 17 60

フットノート解説
[002]
エミッション・コントロール装備車専用
[020]
エンジンNo.以前: 
941 10/50、20/60 002526 例外:             
001698, 001856, 001983, 002064, 002147, 002161, 002171, 002172, 002264, 002335, 002351, 002363, 002415, 002450,
002461, 002462, 002467- 002471, 002478- 002482, 002485- 002502, 002504- 002525.
941 12/52、22/62 015710 例外:             
007766, 007767, 007803, 007901, 008594, 008595, 008695, 008717, 008834, 008840, 008853, 008857, 009281, 009282,
009302, 009303, 009359, 009360, 009377, 009472, 009473, 009543, 009544, 009579, 009580, 009612, 009657, 009772,
009958, 011214, 011973- 011982, 012141, 012222, 012241, 012453, 012604, 012605, 012608, 012730, 012758, 012882,
012891, 012912, 012913- 012915, 013007, 013008, 013023, 013032- 013035, 013060, 013061, 013199, 013224, 013360-
013370, 013382, 013397, 013399, 013486, 013487, 013499, 013516, 013517, 013626, 013629- 013635, 013746, 013749-
013752, 013754- 013759, 013811- 013822, 013836, 013844, 013878- 013885, 013996, 013997, 014031- 014035, 014170-
014172, 014183- 014185, 014315- 014317,
014399, 014407, 014549, 014598, 014599, 014606- 014609, 014724- 014729, 014734- 014757, 014821- 014836, 014841-
014912, 014955- 015058, 015085- 015207, 015221- 015355, 015361- 015697, 015699- 015708.
942 10/50、20/60 004515 例外:             
004290- 004292, 004308, 004315, 004339, 004352- 004355, 004362- 004364, 004445, 004446, 004460, 004461, 004464-
004466, 004471, 004499, 004503- 004506, 004510- 004514.
942 12/52、22/62 037895 例外:             
033213, 033704, 033950, 033951, 035417, 035422, 035433, 035465, 035466, 035490, 035524, 035601, 035602, 035810,
035818, 035819, 035875, 035876, 035899, 035900, 036236, 036237, 036303, 036318, 036340- 036343, 036370, 036378,
036395- 036397, 036419- 036426, 036451, 036461, 036462, 036489- 036494, 036515, 036528- 036530, 036551, 036553,
036569, 036586, 036607, 036634, 036635, 036699- 036701, 036750- 036757, 036758- 036788, 036858- 036860, 036905,
036906, 036982, 036989, 036990, 037017, 037053, 037054, 037069- 037075, 037112- 037115, 037127, 037132- 037155,
037186, 037187, 037197- 037229, 037244, 037259- 037287, 037515- 037517, 037529- 037558, 037566- 037570, 037580-
037732, 037734- 037894.
943 10/50、20/60 000532 例外:             
000312, 000459- 000462, 000470, 000475- 000483, 000504, 000517, 000521, 000522, 000526- 000530.
943 12/52、22/62 002299 例外:             
002010, 002048- 002060, 002140, 002148, 002203- 002205, 002212, 002213, 002227, 002228, 002236, 002237, 002245,
002247, 002248, 002260, 002261, 002275, 002276, 002288- 002294.
944 10/50,20/60 000482
944 12/52、22/62 003875 例外:             
002862, 002863, 002926, 003075- 003077, 003193, 003360, 003590, 003771, 003804, 003808, 003809, 003815, 003817-
003821, 003825- 003830, 003833.
991 12/52、22/62 005997 例外:             
004420, 004424, 004753, 004754, 004784, 004792, 004793, 004820, 005410, 005427, 005431, 005432, 005434- 005438,
005464, 005465, 005625, 005643- 005720, 005752, 005822, 005829, 005831- 005996.
992 10/50、20/60 003355 例外:             
003230, 003234- 003236, 003240, 003281, 003303- 003305, 003310- 003314, 003318, 003321, 003322, 003332, 003333,
003336- 003338, 003341- 003347, 003349- 003354.
992 12/52、22/62 052533 例外:             
043579, 043943, 045140, 046418, 046437, 046438, 046582, 046593, 046594, 046608, 046609, 046731, 047535, 047690,
047702, 047709- 047711, 047845- 047849, 047862, 047895- 047897, 048935, 049158, 049328, 049477, 049478, 049494-
049496, 049507- 049513, 049664, 049665, 049678, 049812- 049815, 049826, 049856, 049857, 049875, 049982- 049985,
050030, 050031, 050221- 050226, 050239, 050240, 050450, 050451, 050565, 050566, 050711- 050718, 050766- 050768,
050770, 050776- 050784, 050938, 050939, 050942, 050943, 050953- 050979, 051131- 051136, 051138, 051146- 051191,
051315- 051321, 051326- 051397, 051439, 051445- 051535, 051658- 051662, 051664- 051798, 051824- 051827, 051829-
052009, 052017- 052023, 052025- 052348,
052350- 052354, 052357- 052532.
994 12/52、22/62 018524 例外:             
011617, 011835, 011971, 011972, 012758, 012780- 012785, 013145, 013255, 013786, 013787, 013891, 015222, 016047,
016150, 016800, 016893- 016895, 017138- 017140, 017354, 017419, 017420, 017458, 017477, 017492- 017494, 017564,
017577- 017579, 017610, 017634- 017636, 017648, 017649, 017666, 017683- 017707, 017730, 017731, 017780- 017803,
017805- 017808, 017814- 017839, 017882- 017895, 017930- 017932, 018055- 018058, 018128- 018130, 018280- 018286,
018291- 018312, 018432- 018437, 018451- 018501.
001
179 A 000 158 14 35
パイプ
チェック・バルブからスイッチオーバ・バルブへ
520 MM

フットノート解説
[002]
エミッション・コントロール装備車専用
[020]
エンジンNo.以前: 
941 10/50、20/60 002526 例外:             
001698, 001856, 001983, 002064, 002147, 002161, 002171, 002172, 002264, 002335, 002351, 002363, 002415, 002450,
002461, 002462, 002467- 002471, 002478- 002482, 002485- 002502, 002504- 002525.
941 12/52、22/62 015710 例外:             
007766, 007767, 007803, 007901, 008594, 008595, 008695, 008717, 008834, 008840, 008853, 008857, 009281, 009282,
009302, 009303, 009359, 009360, 009377, 009472, 009473, 009543, 009544, 009579, 009580, 009612, 009657, 009772,
009958, 011214, 011973- 011982, 012141, 012222, 012241, 012453, 012604, 012605, 012608, 012730, 012758, 012882,
012891, 012912, 012913- 012915, 013007, 013008, 013023, 013032- 013035, 013060, 013061, 013199, 013224, 013360-
013370, 013382, 013397, 013399, 013486, 013487, 013499, 013516, 013517, 013626, 013629- 013635, 013746, 013749-
013752, 013754- 013759, 013811- 013822, 013836, 013844, 013878- 013885, 013996, 013997, 014031- 014035, 014170-
014172, 014183- 014185, 014315- 014317,
014399, 014407, 014549, 014598, 014599, 014606- 014609, 014724- 014729, 014734- 014757, 014821- 014836, 014841-
014912, 014955- 015058, 015085- 015207, 015221- 015355, 015361- 015697, 015699- 015708.
942 10/50、20/60 004515 例外:             
004290- 004292, 004308, 004315, 004339, 004352- 004355, 004362- 004364, 004445, 004446, 004460, 004461, 004464-
004466, 004471, 004499, 004503- 004506, 004510- 004514.
942 12/52、22/62 037895 例外:             
033213, 033704, 033950, 033951, 035417, 035422, 035433, 035465, 035466, 035490, 035524, 035601, 035602, 035810,
035818, 035819, 035875, 035876, 035899, 035900, 036236, 036237, 036303, 036318, 036340- 036343, 036370, 036378,
036395- 036397, 036419- 036426, 036451, 036461, 036462, 036489- 036494, 036515, 036528- 036530, 036551, 036553,
036569, 036586, 036607, 036634, 036635, 036699- 036701, 036750- 036757, 036758- 036788, 036858- 036860, 036905,
036906, 036982, 036989, 036990, 037017, 037053, 037054, 037069- 037075, 037112- 037115, 037127, 037132- 037155,
037186, 037187, 037197- 037229, 037244, 037259- 037287, 037515- 037517, 037529- 037558, 037566- 037570, 037580-
037732, 037734- 037894.
943 10/50、20/60 000532 例外:             
000312, 000459- 000462, 000470, 000475- 000483, 000504, 000517, 000521, 000522, 000526- 000530.
943 12/52、22/62 002299 例外:             
002010, 002048- 002060, 002140, 002148, 002203- 002205, 002212, 002213, 002227, 002228, 002236, 002237, 002245,
002247, 002248, 002260, 002261, 002275, 002276, 002288- 002294.
944 10/50,20/60 000482
944 12/52、22/62 003875 例外:             
002862, 002863, 002926, 003075- 003077, 003193, 003360, 003590, 003771, 003804, 003808, 003809, 003815, 003817-
003821, 003825- 003830, 003833.
991 12/52、22/62 005997 例外:             
004420, 004424, 004753, 004754, 004784, 004792, 004793, 004820, 005410, 005427, 005431, 005432, 005434- 005438,
005464, 005465, 005625, 005643- 005720, 005752, 005822, 005829, 005831- 005996.
992 10/50、20/60 003355 例外:             
003230, 003234- 003236, 003240, 003281, 003303- 003305, 003310- 003314, 003318, 003321, 003322, 003332, 003333,
003336- 003338, 003341- 003347, 003349- 003354.
992 12/52、22/62 052533 例外:             
043579, 043943, 045140, 046418, 046437, 046438, 046582, 046593, 046594, 046608, 046609, 046731, 047535, 047690,
047702, 047709- 047711, 047845- 047849, 047862, 047895- 047897, 048935, 049158, 049328, 049477, 049478, 049494-
049496, 049507- 049513, 049664, 049665, 049678, 049812- 049815, 049826, 049856, 049857, 049875, 049982- 049985,
050030, 050031, 050221- 050226, 050239, 050240, 050450, 050451, 050565, 050566, 050711- 050718, 050766- 050768,
050770, 050776- 050784, 050938, 050939, 050942, 050943, 050953- 050979, 051131- 051136, 051138, 051146- 051191,
051315- 051321, 051326- 051397, 051439, 051445- 051535, 051658- 051662, 051664- 051798, 051824- 051827, 051829-
052009, 052017- 052023, 052025- 052348,
052350- 052354, 052357- 052532.
994 12/52、22/62 018524 例外:             
011617, 011835, 011971, 011972, 012758, 012780- 012785, 013145, 013255, 013786, 013787, 013891, 015222, 016047,
016150, 016800, 016893- 016895, 017138- 017140, 017354, 017419, 017420, 017458, 017477, 017492- 017494, 017564,
017577- 017579, 017610, 017634- 017636, 017648, 017649, 017666, 017683- 017707, 017730, 017731, 017780- 017803,
017805- 017808, 017814- 017839, 017882- 017895, 017930- 017932, 018055- 018058, 018128- 018130, 018280- 018286,
018291- 018312, 018432- 018437, 018451- 018501.
[404]
メートル単位で注文のこと
001
179 A 000 158 14 35
パイプ
スイッチオーバ・バルブからシャットオフ・ バルブまで
170 MM

フットノート解説
[002]
エミッション・コントロール装備車専用
[020]
エンジンNo.以前: 
941 10/50、20/60 002526 例外:             
001698, 001856, 001983, 002064, 002147, 002161, 002171, 002172, 002264, 002335, 002351, 002363, 002415, 002450,
002461, 002462, 002467- 002471, 002478- 002482, 002485- 002502, 002504- 002525.
941 12/52、22/62 015710 例外:             
007766, 007767, 007803, 007901, 008594, 008595, 008695, 008717, 008834, 008840, 008853, 008857, 009281, 009282,
009302, 009303, 009359, 009360, 009377, 009472, 009473, 009543, 009544, 009579, 009580, 009612, 009657, 009772,
009958, 011214, 011973- 011982, 012141, 012222, 012241, 012453, 012604, 012605, 012608, 012730, 012758, 012882,
012891, 012912, 012913- 012915, 013007, 013008, 013023, 013032- 013035, 013060, 013061, 013199, 013224, 013360-
013370, 013382, 013397, 013399, 013486, 013487, 013499, 013516, 013517, 013626, 013629- 013635, 013746, 013749-
013752, 013754- 013759, 013811- 013822, 013836, 013844, 013878- 013885, 013996, 013997, 014031- 014035, 014170-
014172, 014183- 014185, 014315- 014317,
014399, 014407, 014549, 014598, 014599, 014606- 014609, 014724- 014729, 014734- 014757, 014821- 014836, 014841-
014912, 014955- 015058, 015085- 015207, 015221- 015355, 015361- 015697, 015699- 015708.
942 10/50、20/60 004515 例外:             
004290- 004292, 004308, 004315, 004339, 004352- 004355, 004362- 004364, 004445, 004446, 004460, 004461, 004464-
004466, 004471, 004499, 004503- 004506, 004510- 004514.
942 12/52、22/62 037895 例外:             
033213, 033704, 033950, 033951, 035417, 035422, 035433, 035465, 035466, 035490, 035524, 035601, 035602, 035810,
035818, 035819, 035875, 035876, 035899, 035900, 036236, 036237, 036303, 036318, 036340- 036343, 036370, 036378,
036395- 036397, 036419- 036426, 036451, 036461, 036462, 036489- 036494, 036515, 036528- 036530, 036551, 036553,
036569, 036586, 036607, 036634, 036635, 036699- 036701, 036750- 036757, 036758- 036788, 036858- 036860, 036905,
036906, 036982, 036989, 036990, 037017, 037053, 037054, 037069- 037075, 037112- 037115, 037127, 037132- 037155,
037186, 037187, 037197- 037229, 037244, 037259- 037287, 037515- 037517, 037529- 037558, 037566- 037570, 037580-
037732, 037734- 037894.
943 10/50、20/60 000532 例外:             
000312, 000459- 000462, 000470, 000475- 000483, 000504, 000517, 000521, 000522, 000526- 000530.
943 12/52、22/62 002299 例外:             
002010, 002048- 002060, 002140, 002148, 002203- 002205, 002212, 002213, 002227, 002228, 002236, 002237, 002245,
002247, 002248, 002260, 002261, 002275, 002276, 002288- 002294.
944 10/50,20/60 000482
944 12/52、22/62 003875 例外:             
002862, 002863, 002926, 003075- 003077, 003193, 003360, 003590, 003771, 003804, 003808, 003809, 003815, 003817-
003821, 003825- 003830, 003833.
991 12/52、22/62 005997 例外:             
004420, 004424, 004753, 004754, 004784, 004792, 004793, 004820, 005410, 005427, 005431, 005432, 005434- 005438,
005464, 005465, 005625, 005643- 005720, 005752, 005822, 005829, 005831- 005996.
992 10/50、20/60 003355 例外:             
003230, 003234- 003236, 003240, 003281, 003303- 003305, 003310- 003314, 003318, 003321, 003322, 003332, 003333,
003336- 003338, 003341- 003347, 003349- 003354.
992 12/52、22/62 052533 例外:             
043579, 043943, 045140, 046418, 046437, 046438, 046582, 046593, 046594, 046608, 046609, 046731, 047535, 047690,
047702, 047709- 047711, 047845- 047849, 047862, 047895- 047897, 048935, 049158, 049328, 049477, 049478, 049494-
049496, 049507- 049513, 049664, 049665, 049678, 049812- 049815, 049826, 049856, 049857, 049875, 049982- 049985,
050030, 050031, 050221- 050226, 050239, 050240, 050450, 050451, 050565, 050566, 050711- 050718, 050766- 050768,
050770, 050776- 050784, 050938, 050939, 050942, 050943, 050953- 050979, 051131- 051136, 051138, 051146- 051191,
051315- 051321, 051326- 051397, 051439, 051445- 051535, 051658- 051662, 051664- 051798, 051824- 051827, 051829-
052009, 052017- 052023, 052025- 052348,
052350- 052354, 052357- 052532.
994 12/52、22/62 018524 例外:             
011617, 011835, 011971, 011972, 012758, 012780- 012785, 013145, 013255, 013786, 013787, 013891, 015222, 016047,
016150, 016800, 016893- 016895, 017138- 017140, 017354, 017419, 017420, 017458, 017477, 017492- 017494, 017564,
017577- 017579, 017610, 017634- 017636, 017648, 017649, 017666, 017683- 017707, 017730, 017731, 017780- 017803,
017805- 017808, 017814- 017839, 017882- 017895, 017930- 017932, 018055- 018058, 018128- 018130, 018280- 018286,
018291- 018312, 018432- 018437, 018451- 018501.
[404]
メートル単位で注文のこと
001
188 A 117 078 02 81
ホース
アダプタ

フットノート解説
[409]
組立時に調整のこと
NB
197 A 117 997 05 82
ホース
エア・インジェクション電動スイッチオーバ・バルブ
210 MM

フットノート解説
[002]
エミッション・コントロール装備車専用
[020]
エンジンNo.以前: 
941 10/50、20/60 002526 例外:             
001698, 001856, 001983, 002064, 002147, 002161, 002171, 002172, 002264, 002335, 002351, 002363, 002415, 002450,
002461, 002462, 002467- 002471, 002478- 002482, 002485- 002502, 002504- 002525.
941 12/52、22/62 015710 例外:             
007766, 007767, 007803, 007901, 008594, 008595, 008695, 008717, 008834, 008840, 008853, 008857, 009281, 009282,
009302, 009303, 009359, 009360, 009377, 009472, 009473, 009543, 009544, 009579, 009580, 009612, 009657, 009772,
009958, 011214, 011973- 011982, 012141, 012222, 012241, 012453, 012604, 012605, 012608, 012730, 012758, 012882,
012891, 012912, 012913- 012915, 013007, 013008, 013023, 013032- 013035, 013060, 013061, 013199, 013224, 013360-
013370, 013382, 013397, 013399, 013486, 013487, 013499, 013516, 013517, 013626, 013629- 013635, 013746, 013749-
013752, 013754- 013759, 013811- 013822, 013836, 013844, 013878- 013885, 013996, 013997, 014031- 014035, 014170-
014172, 014183- 014185, 014315- 014317,
014399, 014407, 014549, 014598, 014599, 014606- 014609, 014724- 014729, 014734- 014757, 014821- 014836, 014841-
014912, 014955- 015058, 015085- 015207, 015221- 015355, 015361- 015697, 015699- 015708.
942 10/50、20/60 004515 例外:             
004290- 004292, 004308, 004315, 004339, 004352- 004355, 004362- 004364, 004445, 004446, 004460, 004461, 004464-
004466, 004471, 004499, 004503- 004506, 004510- 004514.
942 12/52、22/62 037895 例外:             
033213, 033704, 033950, 033951, 035417, 035422, 035433, 035465, 035466, 035490, 035524, 035601, 035602, 035810,
035818, 035819, 035875, 035876, 035899, 035900, 036236, 036237, 036303, 036318, 036340- 036343, 036370, 036378,
036395- 036397, 036419- 036426, 036451, 036461, 036462, 036489- 036494, 036515, 036528- 036530, 036551, 036553,
036569, 036586, 036607, 036634, 036635, 036699- 036701, 036750- 036757, 036758- 036788, 036858- 036860, 036905,
036906, 036982, 036989, 036990, 037017, 037053, 037054, 037069- 037075, 037112- 037115, 037127, 037132- 037155,
037186, 037187, 037197- 037229, 037244, 037259- 037287, 037515- 037517, 037529- 037558, 037566- 037570, 037580-
037732, 037734- 037894.
943 10/50、20/60 000532 例外:             
000312, 000459- 000462, 000470, 000475- 000483, 000504, 000517, 000521, 000522, 000526- 000530.
943 12/52、22/62 002299 例外:             
002010, 002048- 002060, 002140, 002148, 002203- 002205, 002212, 002213, 002227, 002228, 002236, 002237, 002245,
002247, 002248, 002260, 002261, 002275, 002276, 002288- 002294.
944 10/50,20/60 000482
944 12/52、22/62 003875 例外:             
002862, 002863, 002926, 003075- 003077, 003193, 003360, 003590, 003771, 003804, 003808, 003809, 003815, 003817-
003821, 003825- 003830, 003833.
991 12/52、22/62 005997 例外:             
004420, 004424, 004753, 004754, 004784, 004792, 004793, 004820, 005410, 005427, 005431, 005432, 005434- 005438,
005464, 005465, 005625, 005643- 005720, 005752, 005822, 005829, 005831- 005996.
992 10/50、20/60 003355 例外:             
003230, 003234- 003236, 003240, 003281, 003303- 003305, 003310- 003314, 003318, 003321, 003322, 003332, 003333,
003336- 003338, 003341- 003347, 003349- 003354.
992 12/52、22/62 052533 例外:             
043579, 043943, 045140, 046418, 046437, 046438, 046582, 046593, 046594, 046608, 046609, 046731, 047535, 047690,
047702, 047709- 047711, 047845- 047849, 047862, 047895- 047897, 048935, 049158, 049328, 049477, 049478, 049494-
049496, 049507- 049513, 049664, 049665, 049678, 049812- 049815, 049826, 049856, 049857, 049875, 049982- 049985,
050030, 050031, 050221- 050226, 050239, 050240, 050450, 050451, 050565, 050566, 050711- 050718, 050766- 050768,
050770, 050776- 050784, 050938, 050939, 050942, 050943, 050953- 050979, 051131- 051136, 051138, 051146- 051191,
051315- 051321, 051326- 051397, 051439, 051445- 051535, 051658- 051662, 051664- 051798, 051824- 051827, 051829-
052009, 052017- 052023, 052025- 052348,
052350- 052354, 052357- 052532.
994 12/52、22/62 018524 例外:             
011617, 011835, 011971, 011972, 012758, 012780- 012785, 013145, 013255, 013786, 013787, 013891, 015222, 016047,
016150, 016800, 016893- 016895, 017138- 017140, 017354, 017419, 017420, 017458, 017477, 017492- 017494, 017564,
017577- 017579, 017610, 017634- 017636, 017648, 017649, 017666, 017683- 017707, 017730, 017731, 017780- 017803,
017805- 017808, 017814- 017839, 017882- 017895, 017930- 017932, 018055- 018058, 018128- 018130, 018280- 018286,
018291- 018312, 018432- 018437, 018451- 018501.
[404]
メートル単位で注文のこと
001
200 A 000 987 11 45
キャップ NB
206 A 117 078 06 81
ホース
インテーク・マニホールドからオートマチック・トランスミッションへ
001 A
209 A 000 987 37 45
シーリング・キャップ
インテーク・マニホールド
001 M
212 A 000 276 01 30
ライン
セレクト・プログラム・バキューム・ライン / スイッチオーバ・バルブ
780 MM

フットノート解説
[404]
メートル単位で注文のこと
001 A
215 A 000 276 02 30
ライン
シフト・ポイント・コントロール・バキューム・ライン / スイッチオーバ・バルブ
1100 MM

フットノート解説
[002]
エミッション・コントロール装備車専用
[404]
メートル単位で注文のこと

CodeBInformation - コード・インフォメーション: -(620/625)
コード日付指定名称
[620]19951215エミッション・コントロール
[625]19951002オーストラリア仕様
001 A
215 A 000 276 02 30
ライン
シフト・ポイント・コントロール・バキューム・ライン / スイッチオーバ・バルブ
850 MM

フットノート解説
[404]
メートル単位で注文のこと

CodeBInformation - コード・インフォメーション: 625
コード日付指定名称
[625]19951002オーストラリア仕様
001 RA
218 A 117 078 05 81
ホース
シフト・ポイント・コントロール・バキューム・ライン / スイッチオーバ・バルブ

フットノート解説
[002]
エミッション・コントロール装備車専用

CodeBInformation - コード・インフォメーション: -620
コード日付指定名称
[620]19951215エミッション・コントロール
002 A
----- A 003 997 72 90
クランプ

フットノート解説
[403]
取り付けられていない
NB A
221 A 001 997 83 90
連結ピース
280 MM
NB A
224 N 040621 005200
被覆チューブ
600 MM

フットノート解説
[404]
メートル単位で注文のこと

CodeBInformation - コード・インフォメーション: 625
コード日付指定名称
[625]19951002オーストラリア仕様
001 RA
230 A 000 995 56 44
リング

これに変更 A 000 995 52 44
- A
230 A 000 995 52 44
リング 001 A
230 A 000 995 54 44
クランプ

これに変更 A 000 995 60 44
- A
230 A 000 995 60 44
クランピング・ブラケット 001 A